代数环解环点
元件定义
该元件用以实现代数环解环功能。
元件说明
属性
CloudPSS 元件包含统一的属性选项,其配置方法详见 参数卡 页面。
参数
Configuration
Configuration
| 参数名 | 键名 | 类型 [单位] | 描述 |
|---|---|---|---|
| Name | Name | 文本 | 元件名称 此处输入代数环解环点的名称(可缺省) |
| Initial Value | Init | 实数 | 初始值 该元件的初始输出值 |
引脚
| 引脚名 | 键名 | 类型 | 维度 | 描述 |
|---|---|---|---|---|
| Input | 0 | 输入 | 1 × 1 | 输入端口 |
使用说明
该元件用于存在控制环(代数环)的仿真中,通过引入一步延时来解环,使仿真能够继续运行。
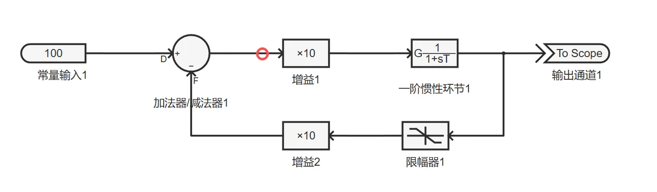
通常,搭建含反馈环的系统后(如下图),点击开始仿真,系统会报出多个解环提示。


CloudPSS 会通过内置的延时解环算法,在增益1的输入端口处插入一个延时,从而打开环路,使仿真正常进行。
但自动解环算法可能并非最优解,因此建议用户手动添加代数环解环点进行解环。例如,对图示控制环,可在加法器/减法器的 F 端口添加代数环解环点。用户还可为解环后的反馈路径设置初始值,以减少解环引入的误差。